一、概述
KD-2MD2251为采用专利技术设计开发的高细分两相步进电机驱动器,适合驱动86-130型的各种品牌的两相混合式步进电机, 。由于采用了先进的精密纯正弦电流控制技术,能大幅度降低电机运转时的噪声和振动,使得步进电机运转时的噪声和平稳性趋近于伺服电机水平。和市场上的大多数同类细分驱动产品相比,步进电机和驱动器的发热量降幅达15-30%。
二、应用领域
适合各种运动控制领域自行化设备和仪器,例如:雕刻机、贴标机、切割机、激光照排、绘图仪、数控机床、拿放装置等。在用户期望低振动、小噪声、高精度、高速度的大扭矩设备中效果特佳。
三、驱动器功能说明
| 驱动器功能 | 操作说明 |
| 微步细分数设定 |
由SW5-SW8四个拨码开关来设定驱动器微步细分数,其共有16档微步细分。用户设定微步细分时,应先停止驱动器运行。具体微步细分数的设定,请见驱动器面板图说明。
|
| 输出电流设定 |
由SW1-SW3三个拨码开关来设定驱动器输出电流,其输出电流共有8档。具体输出电流的设定,请参见驱动器面板图说明
|
| 自动半流功能 |
用户可通过SW4来设定驱动器的自动半流功能。OFF表示静态电流设为动态电流的一半,ON表示静态电流与动态电流相同。一般用途中应将SW4设成OFF,使得电机和驱动器的发热减少,可靠性提高。脉冲串停止后约0.4秒左右电流自动减至一半左右(实际值的60%),发热量理论上减少36%
|
| 信号接口 |
PUL+和PUL-为控件脉冲信号正端和负端;DIR+和DIR-为方向信号正端和负端;ENA+和ENA-为使能信号的正端和负端。
|
| 电机接口 |
A+和A-接步进电机A相绕组的正负端;B+和B-接步进电机B相绕组的正负端。当A、B两相绕组调换时,可使电机方向反向。
|
| 电源接口 |
采用直流电源供电,工作电压范围建议为80-220VDC。
|
| 提示灯 |
驱动器有红绿两个指示灯。其中绿灯为为电源指示灯,当驱动器上电后绿灯常亮;红灯为故障指示灯,当出现过压、过流故障时,故障灯常亮。故障清除后,红灯灭。当驱动器出现故障时,只有重新上电和重新使用才能清除故障。
|
| 安装说明 |
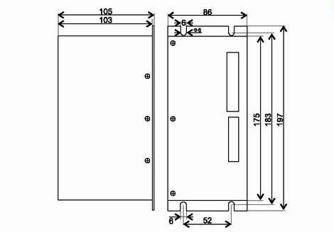
驱动器的外形尺寸为:197x7105x86mm,安装孔距为183mm。既可以卧式也可立式安装,建议采用立式安装。安装时,应使用其紧贴在金属柜上以利于散热。
|
四、参数设定
KD-2MD2251驱动器采用八位拨码开关设定细分精度、动态电流、和半流/全流。详细描述如下:
1、 工作电流设定
| 输出峰值电流 | SW1 | SW2 | SW3 |
| 1.3A | off | off | off |
| 1.8A | on | off | off |
| 2.5A | off | on | off |
| 3.1A | on | on | off |
| 3.7A | off | off | on |
| 4.3A | on | off | on |
| 5.0A | off | on | on |
| 5.6A | on | on | on |
2、 微步细分设定
| 步数/转 | SW5 | SW6 | SW7 | SW8 |
| 200 | off | off | off | off |
| 400 | on | off | off | off |
| 500 | off | on | off | off |
| 800 | on | on | off | off |
| 1000 | off | off | on | off |
| 1250 | on | off | on | off |
| 1600 | off | on | on | off |
| 2000 | on | on | on | off |
| 2500 | off | off | off | on |
| 3200 | on | off | off | on |
| 4000 | off | on | off | on |
| 5000 | on | on | off | on |
| 6400 | off | off | on | on |
| 8000 | on | off | on | on |
| 10000 | off | on | on | on |
| 12800 | on | on | on | on |
五、安装尺寸
相关
留言













